旭登仪器

行业列表

  • 空分行业
  • 水泥行业
  • 冶金行业
  • 石油/煤化工行业

在线气体分析仪在空分行业中的应用

化工、治金等行业采用空气分离技术,从空气中分离所需要的O2、N2、Ar及其他稀有气体。空气分离中在线分析仪器主要包括两个方面,一是对工艺稳定和安全性进行相关参数分析,二是对产品质量的监测,质量的好坏对后续工艺直接产生影响,必须把好质量关。

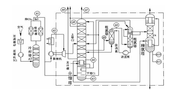
空分工艺流程简介:

空分气体检测及选型
序号 工艺检测点 气体组分及量程 仪器选型 用途
1 空气净化出口 CO2:0-5ppm XD303 工艺控制
H2O:0-10ppm XD305
2 上出塔污氮 O2:0-5% XD301
3 下塔液空 O2:20-40%
4 下塔污氮 O2:0-10%
5 产品氧纯度 O2:98-100%
6 产品氮气 氮中微量氧:0-10ppm XD302
H2O:0-10ppm XD305
7 进冷箱空气含水量 H2O:0-100ppm
8 氩馏份含氩量 Ar:0-15% XD304
9 粗氩 O2:0-15% XD301
Ar:80-100% XD304
10 产品氩气 氩中微量氧:0-10ppm XD301
H2O:0-10ppm XD305
氩中微量氮:0-10ppm XD306
-

在线气体分析仪在水泥行业中的应用

在线气体分析仪器在水泥行业干法旋转窑中的应用越来越广泛,通过对窑尾烟室、分解炉出口、预热器出口。电(袋)收尘等实时监控。通过优化燃烧过程节省能源和原材料;通过监控特殊限值,控制产品质量;通过火灾、爆炸、预警等的监测,保障安全运行。通过对废气的监测,控制环保排放。

干法旋转窑工艺流程简介:

水泥行业气体监测及选型
序号 工艺检测点 气体组分及量程 仪器选型 用途
1 窑尾烟室 O2:0-25% XD301 优化控制节能减排
CO:0-2% XD303
NOX:0-300ppm
2 分解炉出口 O2:0-25% XD301
CO:0-2% XD303
NOX:0-300ppm
3 预热器出口 O2:0-25% XD301
CO:0-2% XD303
NOX:0-300ppm
4 窑尾收尘器 O2:0-25% XD301 安全监控
CO:0-2% XD303
5 煤磨收尘器 O2:0-25% XD301
CO:0-2000ppm XD303
6 煤粉仓 O2:0-25% XD301
CO:0-2000ppm XD303
-

在线气体分析仪在冶金行业中的应用

在线气体分析仪器在冶金行业通过对高炉喷煤过程,高炉炉顶,转炉煤气回收,重力除尘及各种工业煤气柜进行实时监测,控制产品质量及保障安全运行

高炉炼铁工艺流程简图:

转炉炼钢工节流程简图:

冶金行业气体监测及选型
序号 设备名称 工艺检测点 气体组分及量程 仪器选型 用途
1 高炉 热风炉 O2:0-1% XD302 工艺监控
CO:0-2000ppm XD303
重力除尘 CO:0-40% XD303
CO2:0-40%
CH4:0-1%
布袋除尘 H2:0-5% XD304
O2:0-3% XD301
2 高炉喷煤 磨煤机出、入口 O2:0-21% XD301 安全监控
布袋收尘 O2:0-21% XD301
CO:0-2000ppm XD303
煤粉仓 CO:0-2000ppm
3 转炉 转炉热端 CO:0-100% 工艺监控
O2:0-3% XD301
H2:0-5% XD304
CO2:0-50% XD303
转炉冷端 CO:0-100% 回收控制
O2:0-3% XD301
CO2:0-50% XD303
煤气柜前 O2:0-3% XD301 安全监测
煤气柜后 O2:0-3%
煤气柜顶 CO:0-500ppm XD303
4 焦化 电捕焦后 O2:0-3% XD301 热值监控
干熄焦 O2:0-21% 燃烧控制
CO:0-20% XD303
CO2:0-30%
H2:0-10% XD304
-

在线气体分析仪在石油/煤化工行业中的应用

在线气体分析仪器在石油炼化,炼焦工业,煤气化-合成氨、煤制甲醇、煤制合成油、煤化工联产等行业的监测与控制,保障产品质量与安全运行

高炉炼铁工艺流程简图:

高炉炼铁工艺流程简图:

化工行业气体监测及选型
序号 化工行业细分 工艺检测点 气体组分及量程 仪器选型 用途
1 煤制甲醇 洗涤塔出口 CO:0-50/60% XD303/XD303EX 工艺控制
CO2:0-30%
CH4:0-2000ppm
O2:0-200ppm/2% XD301/XD301EX
H2:0-20/60% XD304/XD304EX
出口净化气 CO2:0-50ppm XD303/XD303EX
变换气 CO:0-30/50%
2 合成氨 气柜出口 CO:0-40% XD303/XD303EX 工艺控制
CO2:0-15%
CH4:0-5%
O2:0-2% XD301/XD301EX
H2:0-50% XD304/XD304EX
合成塔入口 NH3:0-5% XD303/XD303EX
CO:0-10/300ppm
CO2:0-10/200ppm
合成塔出口 NH3:0-25% XD303/XD303EX
中变炉出口 CO:0-5/10%
低变炉出口 CO:0-1/3%
脱碳出口 CO2:0-1%
脱硫出口 O2:0-2% XD301/XD301EX
H2:0-60% XD304/XD304EX
CO:0-40% XD303/XD303EX
气柜入口 O2:0-2% XD301/XD301EX
3 电石 电石炉净化出口 H2:0-15 XD304/XD304EX 安全监测
O2:0-2% XD301/XD301EX
CO:0-100% XD303/XD303EX
CO2:0-30%
CH4:0-5%
石灰窑废气出口 O2:0-25% XD301/XD301EX 工艺控制
CO:0-1% XD303/XD303EX
CO2:0-25%
-
重庆旭登仪器仪表有限公司 版权所有 渝ICP备2021012524号-1